



Категория: Система электрического
Система электрического управления буровой машины
Состав системы электрического управления SCR/VFD нефтяной буровой машины

Типичные системы электрического управления
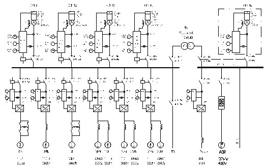
Система электрического управления SCR «один к одному» Однолинейная схема SCR «один к одному»

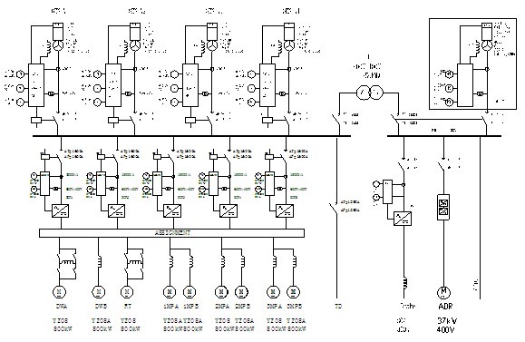
Система электрического управления SCR«один к двум»
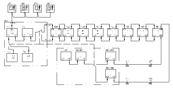
Однолинейная схема SCR «один к двум»

Схема «один к двум»

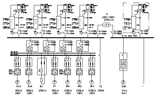
Система электрического управления VFD «один к одному»
Однолинейная схема VFD«один к одному»

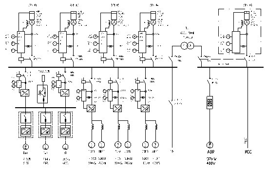
Система электрического управления постоянно-переменного тока
Однолинейная схема постоянно-переменного тока

Однолинейная схема MCC

Схема сетей общей линии

Copyright © 2026 Компания Drilltech специализируется.